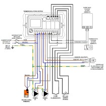
Termoregolatore TIEMME FC810 per Inserti Legna ARIA canalizzabile
Alimentazione: 230 V / 50 HZ
Sonda temperatura: NTC 100K
Range misura: 0 ÷ 200°C
Controllo ventola: Regolazione su 10 STEP
Uscita: Relay 5 A - 250 Vac
Montaggio: 3 moduli incasso/parete






